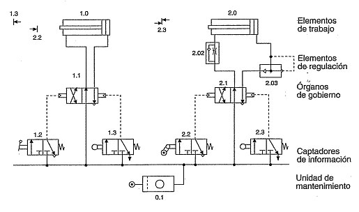
Emplearemos esquemas neumáticos para representar todos los elementos que forman parte de los circuitos neumáticos, actuadores, válvulas, sensores, detectores, conductos, elementos de conexión, componentes auxiliares,...
Los esquemas neumáticos deben ser lo más claro y sencillos posibles para facilitar su comprensión e interpretación, tratando de evitar provocar errores. Si el circuito no es muy complejo se pueden dibujar los componentes en su posición real, respetando la posición de trabajo en que se encuentren y situando los finales de carrera en los lugares que ocupan.
Por lo tanto, te recomiendo que en primer lugar veas el vídeo siguiente:
